Search by Brand, Type & Model
1 :
2 :
3 :
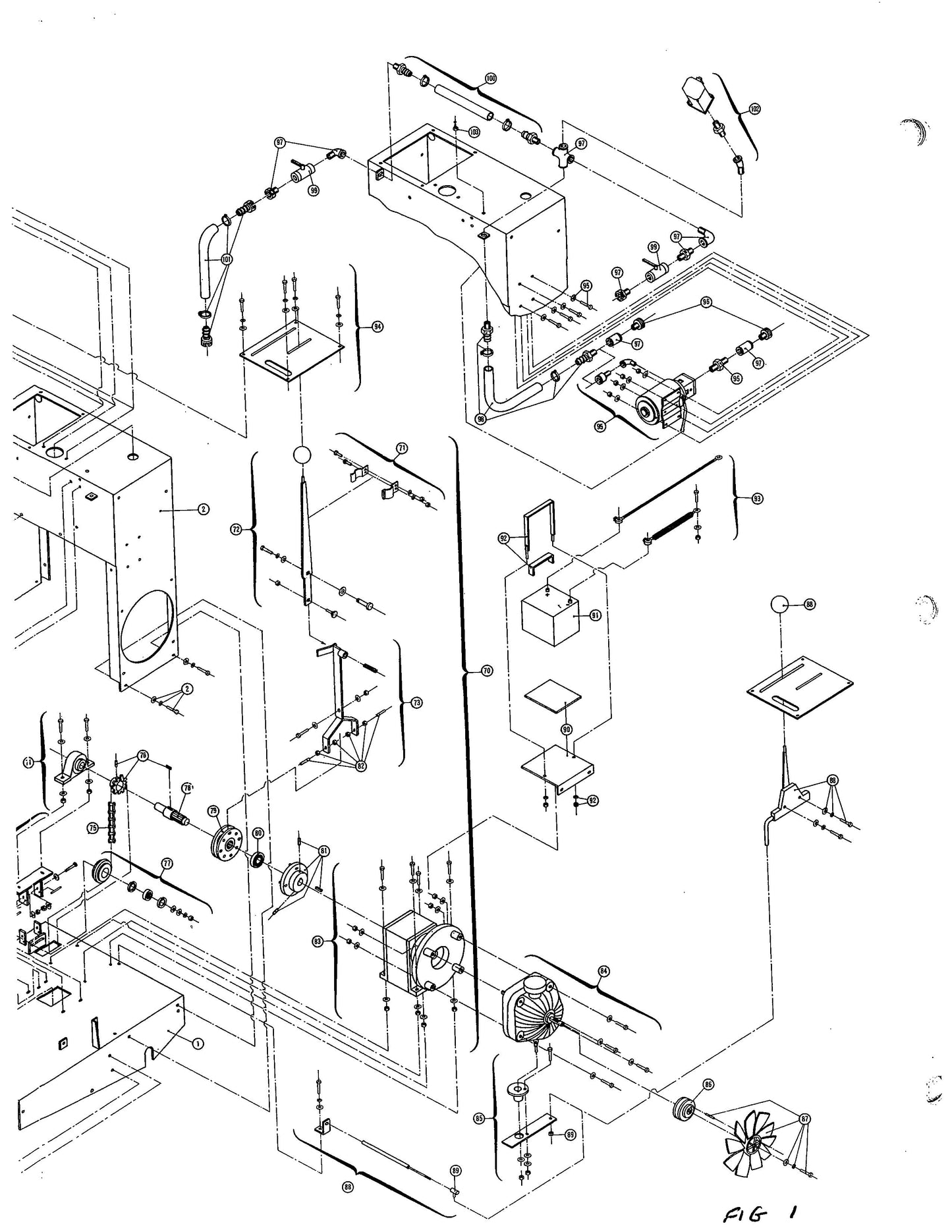
C189 Diagram 1C Parts By Norton Clippers
C189 Diagram 1C Parts By Norton Clippers
