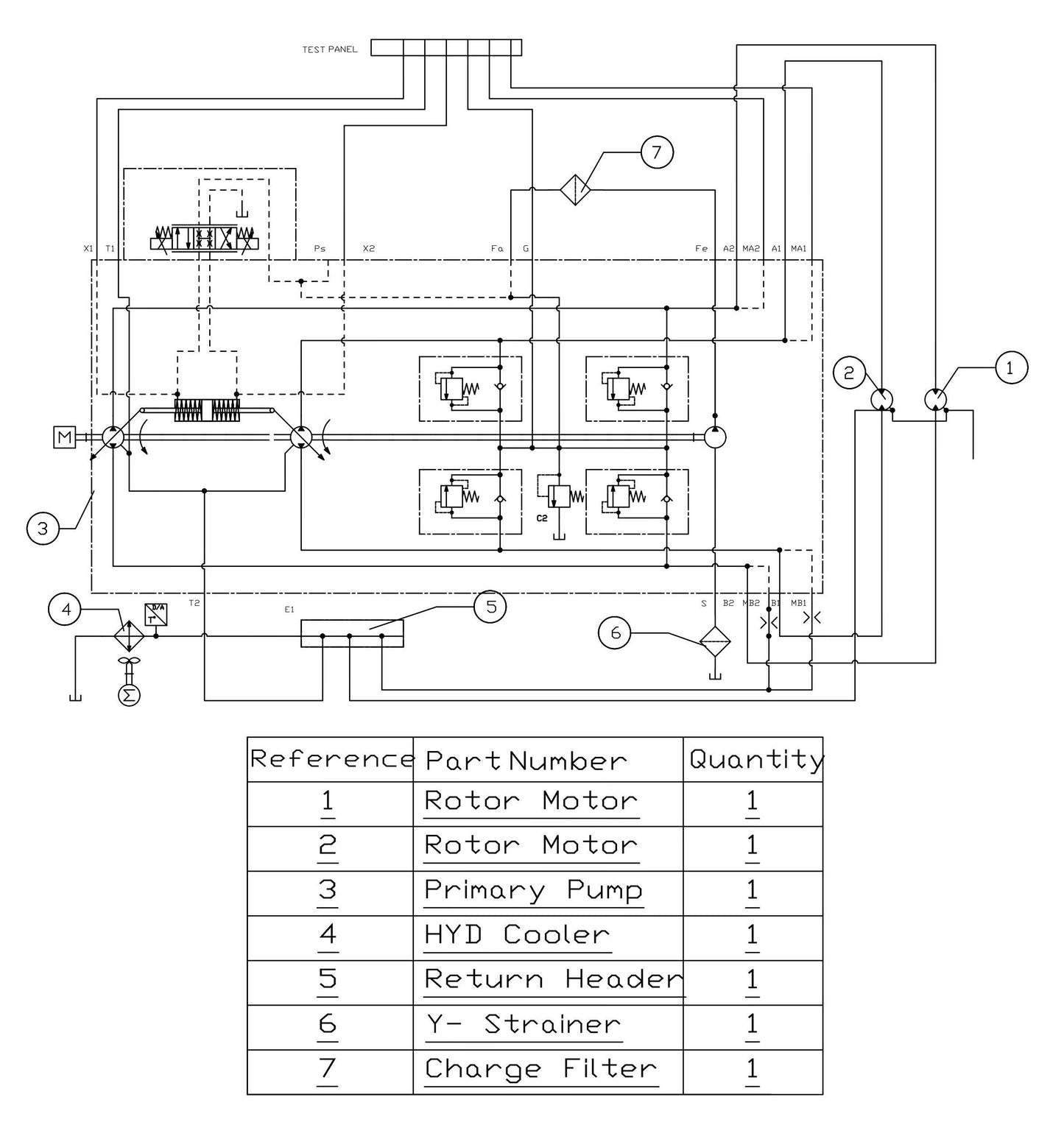
1
/
of
1
Ref.
Details
1
070522 Element, Filter Hyd For Steering/Ptch Manifold by Allen Enginnering
$449.32
2
043418 Filter, Hd 550 Hydac Charge by Allen Enginnering
$410.10
4
070098 CHECK VALVE - BALL TYPE by Allen Engineering
$60.00
6
071150 RELIEF VALVE, DIRECT by Allen Engineering
$232.80
10
071154 CLOGGING INDICATOR, 5-BAR by Allen Engineering
$986.40
